频道
资讯
海尔中央空调启动2017健康中国行
1月12日,2017海尔中央空调健康中国行在三亚启动。这是继...
空调能效等级和能效比的关系
空调器的能效比,就是名义制冷量(制热量)与运行功率之比...
2017年上半年金蜘蛛培训中心课程预告
我们的培训宗旨:讲授热门课程,解决实际问题,成就业界精英...
精英齐聚江城“论剑” 共商制冷发展之道 ——2017湖北制冷精英联谊会圆满成功
元旦刚过,湖北武汉便迎来了一场制冷盛会,会议吸引了国...
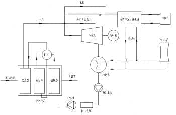
浅析中央空调安装新风系统节能的措施
中央空调系统由冷热源系统和空气调节系统组成。采用液体...
行业大咖现身高峰论坛 探索煤改电政策下暖通企业的破局之道
2017年,在雾霾皑皑中拉开序幕。回顾2016,“煤改电...
中央空调保温材料的选择
当前,在各类建筑物中大量采用先进设备和相应配套设备而...
溴化锂吸收式制冷空调在玻璃工业中的应用
在玻璃工艺中尤其是浮法玻璃生产线中,为了保证控制仪器...
高层办公建筑中水源热泵及变制冷剂流量多联机运用
变制冷剂流量多联机空调系统,因具有节能和适应灵活多样...
美国和加拿大联合对中国产便携式空调实施召回
日前美国消费者安全委员会(CPSC)、加拿大卫生部和LGElect...
空调行业渠道变革仍在延续 增速放缓
从空调传统渠道来说,格局应该是相对稳定,毕竟空调市场...
水冷螺杆式冷水机组制冷剂的充装方法
在制冷设备中制冷剂起到了至关重要的作用。这对于每个从...
校园防霾 新风市场开始逐步启动
近日,北京市教委表示已部署中小学、幼儿园安装空气净化...
欧盟对中国大陆、中国台湾及菲律宾不锈钢紧固件反倾销措施2017年1月8日正式到
根据欧盟于2017年1月7日所公布之官方公报,针对进口自中...
艰难时刻 中央空调市场面临哪些机遇
2016年,中央空调市场在经历一年多的“洗礼”...
回眸2016空调市场 阵营稳定前三难变
回溯2016年国内空调市场走势,上半年冰寒刺骨,需求呈现...
中央空调行业进入智能制造时代
2016年,是国内中央空调行业提及智能化多的一年。2016年5...
地源热泵在供暖及抗雾霾领域中的优势
近几年,雾霾的频繁来袭成为了供暖季人们为头疼的问题,...
河北银行空调室外机噪音太大 环保局责令整改
近日,一位来自青岛的市民李先生向信网反映,自己小区对...
简析污水源热泵工作原理及特点
污水源热泵刚刚投入使用时,就受到很多消费者的关注,因...
146
/228
下一页
上一页
首页
尾页
首页
频道
我的
更多